建築物節約能源設計(外殼)
- 外殼類別:Req住宿類
- 外殼面積:
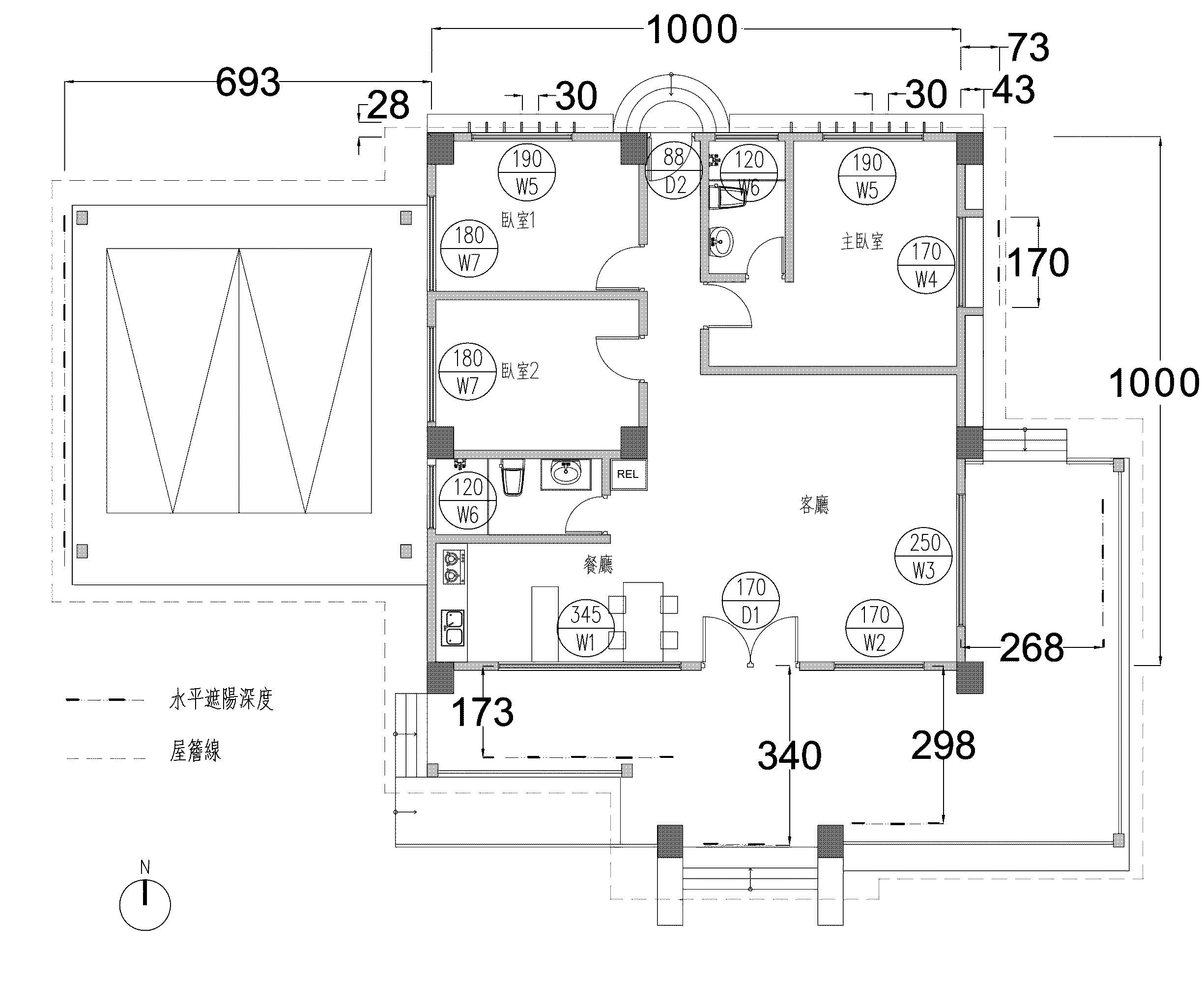
- 邊長 10m x 10m之住宅
- 樓層高度為 3.6m
- 屋頂外殼面積為 10m x 10m = 100.00㎡
- 立面外殼面積為 10m x 3.6m x 4 = 144.00㎡
- 玻璃天窗:5mm透明玻璃 及 8mm透明玻璃
- 構造材料:
- 外牆:W0002 20cm清水混凝土
- 屋頂:R0019 陶瓦+通風空氣層+天花,東西向山牆設通風百葉
- 門窗資料:詳表一
- 門窗遮陽:詳表二
一樓平面圖
門窗圖
表一 門窗表
| 項次 | 門窗編號 | 窗寬[cm] | 窗高[cm] | 橫拉 | 推窗 | 固定 |
| 1 | D1 | 170 | 300 | | 170*230 | 170*70 |
| 2 | D2 | 88 | 235 | | 88*235 | |
| 3 | W1 | 345 | 200 | 345*160 | 345*40 | |
| 4 | W2 | 170 | 200 | 170*160 | 170*40 | |
| 5 | W3 | 250 | 215 | 250*215 | | |
| 6 | W4 | 170 | 215 | 170*175 | | 170*40 |
| 7 | W5 | 190 | 215 | 190*175 | | 190*40 |
| 8 | W6 | 120 | 140 | 120*140 | | |
| 9 | W7 | 180 | 215 | 180*175 | | 180*40 |
表二 GB17.tw建築外殼門窗遮陽計算表
| 方 位 | 樓層位置 | 門窗編號 | 數 量 | 遮陽型式 |
垂 直 | 水 平 |
寬 X1 |
深 X2 |
高 Y1 |
深 Y2 |
| 南 | 1 | W1 | 1 | 水平 | | | 200 | 173 |
| 南 | 1 | D1 | 1 | 水平 | | | 351 | 340 |
| 南 | 1 | W2 | 1 | 水平 | | | 200 | 298 |
| 西 | 1 | W7 | 2 | 水平 | | | 242 | 693 |
| 西 | 1 | W6 | 1 | 水平 | | | 197 | 693 |
| 北 | 1 | W5 | 2 | 垂直 | 30 | 28 | | |
| 北 | 1 | W6 | 1 | 無 | | | | |
| 北 | 1 | D2 | 1 | 無 | | | | |
| 東 | 1 | W3 | 1 | 水平 | | | 215 | 268 |
| 東 | 1 | W4 | 1 | 格子 | 170 | 43 | 268 | 73 |
請先下載建築外殼門窗遮陽計算表,依設計條件事先抄錄相關門窗遮陽資料(如表二),再鍵入本系統內。
門窗遮陽尺寸說明




|